全国服务热线










使用说明书
KUO YEN同步分流马达
同步分流马达优势
作为分(集)流阀升级换代产品,液压同步分流马达同步精度更精确(在负载较为均衡的情况下,液压同步分流马达±1.5-2.5%,分集流阀±4~5%),效率较高,对油品黏度不敏感,抗污染能力強。特別是在实现多路分流方面,液压同步分流马达有分(集)流阀不可比拟的优势。
同步误差
无论是齿轮式还是柱塞式液压同步分流马达,其同步误差主要取决于以下一些参数:
◆介质油的黏度和温度
◆系统的压力等极
◆马达的转速
◆负载的均衡性
◆流量的连续型
只有在得到以上各参数的具体数值后才有可能精确计算出系统的同步水平。
为了获得高的同步性能,建议设计时满足下列要求:
◆马达转速不得低于1000r/min
◆所有被驱动油缸或马达的负载尽可能均匀
◆在某一恒定温度下,工作压力范围100bar~250bar倩况下,保证介质黏度在40cst左右。
內部降压
液压同步分流马达在液压中做为一种待命元件,只有在系统需要時才自动工作,且输出与输入的功率(流量、压力)非常接近(效率通常在98%以上),微小的功率损失作用于內部的传动,而非发热。
最小流量
液压同步分流马达不是一种低速运转的元件,请注意各型号马达所允许的最小转速。
工作介质
一般情况下,无论是齿轮式还是柱塞式液压同步分流马达都可以使用普通矿物油或者其他工作介质。但是为了确保液压同步分流马达的正常工作,在使用除矿物油以外的其他介质时,请事先同我方公司联络以获得技术确认。
同步误差的消除
作为一个独立的流量控制机构,液压同步分流马达对于必然发生的同步误差不具备直接的测量手段,所以一般情況下同步误差只能在液压缸到达行程末端时进行调整。建议在液压同步分流马达和液压缸之间用最短的油管或对所有液压缸用相同长度的油管来消除误差。各液压缸的负载尽可能均匀,如果负载误差无法改变,那么可以通过适当使用镒流阀来修正或消除油液压缩同步误差。
液压同步分流马达的进口/出口阀块
为了使排出管与管路之间连接最简化,同时保证液压回路中各重要阀类零件的正常工作,我们建议您位各系列液压同步分流马达订购进口/出口阀块。进出口阀块必须同液压同步分流马达一起订货,因为一般情況下,出厂后阀块同液压同步分流马达的装配是不可靠的,而且会产生一些问题。液压同步分流马达的出口阀块对应每腔流道都有一個溢流阀和单向补油阀。液压同步分流马达的溢流阀压力设定必须高出驱动液压缸负载所需压力15-20bar。
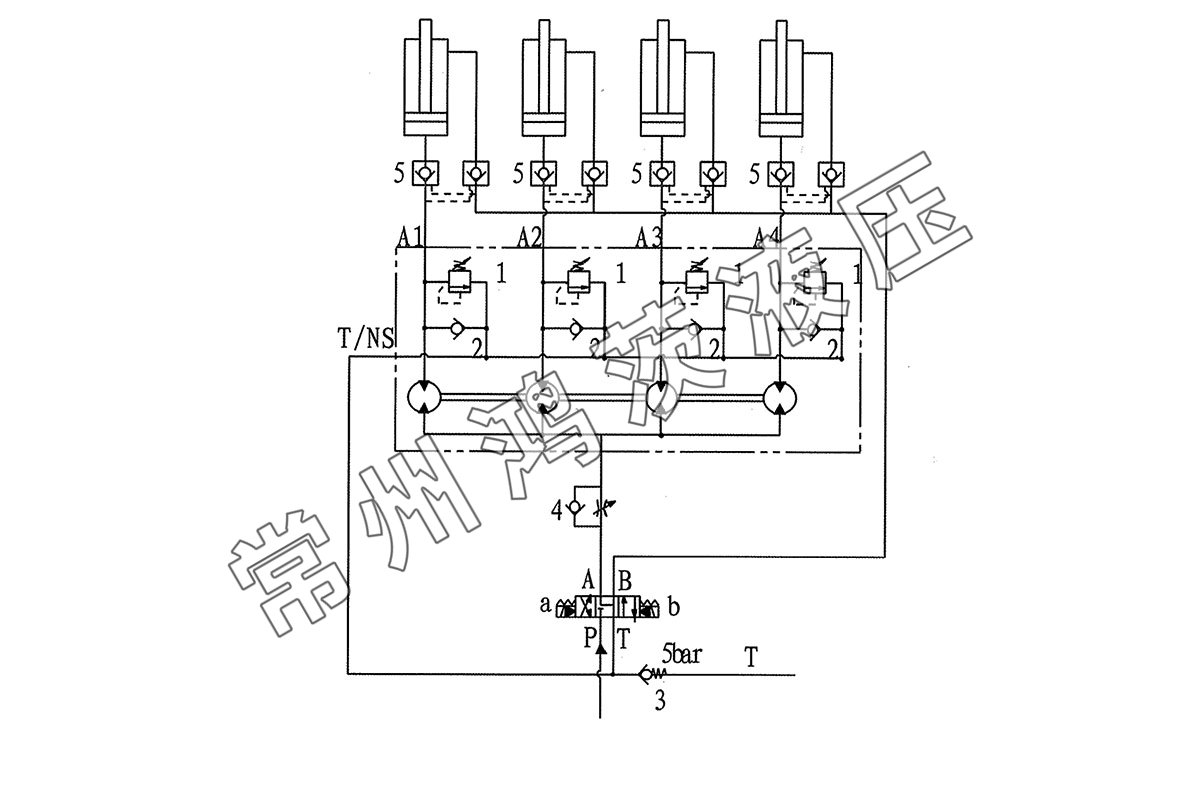
液压同步分流马达典型应用液压原理图(以四流为例)

馬達在安裝前,请详细阅读并理解此原理图
液压油路中各类阀的功能:
◆溢流阀1的功能是:阀1可以防止液压同步分流马达运行过程中因增压作用而导致马达岀口产生过高的压力,超过马达允许的工作压力。同时,也保证了即使油路中有一個液压缸已经提前完成了整个行程,其他的液压缸仍然可以完成其工作行程。
◆单向阀2和3的功能是:保证液压同步分流马达的每腔都能维持一个大约4bar的最小压力,其中阀2的开启压力为1bar,阀2的开启压力为5bar。保证系统最小压力是非常重要的,以上图为例,当其中一个液压缸已经完成全部行程时,分流器仍然在为其他速度较慢的液压缸继续运行,这时,系统的最小压力就保证了速度最快的液压缸不会发生空吸现象。
单向节流阀4的功能是:当高压油从泵流入液压缸时,马达的作用是收集液压油缸的回油并保证流量的一致性。这时阀4的作用就是防止同步马达按照最快液压油缸的速度来运行,而导致其他的液压缸沒有及时跟上。特別是当液压油缸进行回程且存在负载时,譬如自重回落状态,回路中必须装有这样一个阀。
◆液控单向阀5的功能是:液压同步分流马达不具备保压作用,液压油缸如需保压,必需加液控单向阀。
◆液压齿轮同步分流马达
最小流量每单联0.8CC到最大每单联100CC。
流量任你选择。

